To jo.Jinak ten seriál běží v součastnou dobu v pracovní dny na Primě v 14:55.Můžeš tam najít inspiraci.Saša píše:Myslíte že ten seriál vysílali v.r.1987 Komunisti!!!Sender píše:Aááá ...,tady někdo asi hodně kouká na seriály.
I tak bych byl na to zvědav
Samozřejmě né vše je s té doby.
Digitální tachometr + digitální budíky - nějaké rady ?
Moderátor: Moderátoři
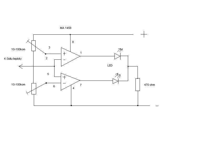
Sorry ale na to jsem zapoměl takže znovu. klidně si to postav bude to fungovat na první zapnutí ,ten IO může být jakákoliv 1458.a když k té červené LED zapojíš "samovybuzovací "bzučak (třeba KP121)tak to bude i s akustickou signalizací.Luděk Ondrůch píše:Sašo, mohl by jsi prosím pro neznalé doplnit do toho plánku očíslování vývodů toho švábu? Děkuji
Naposledy upravil(a) Saša dne sob srp 11, 2007 09:57, celkem upraveno 1 x.
Maximálně v designu !!! jinak je to pohádkový nesmysl.Sender píše:Můžeš tam najít inspiraci
VAZ 2102 r.v.74 1984-1997 "Legenda"
VAZ 21043 r.v.90 1996-White Lady - nyní v GO. VAZ 21044 r.v.96 2007-(muzeum koroze)
VAZ 2106 r.v.78 2008-a dál...
VAZ 2105 r.v.87 12/2012-Rudý dělník
Nikdy neříkejte že to nejde,protože se v zápětí objeví někdo kdo neví že to nejde a udělá to!
VAZ 21043 r.v.90 1996-White Lady - nyní v GO. VAZ 21044 r.v.96 2007-(muzeum koroze)
VAZ 2106 r.v.78 2008-a dál...
VAZ 2105 r.v.87 12/2012-Rudý dělník
Nikdy neříkejte že to nejde,protože se v zápětí objeví někdo kdo neví že to nejde a udělá to!
Nevím jestli to není hloupej dotaz, ale bude to bzučet pokud bude ta dioda svítit, nebo to zabzučí jen jednou při rozsvícení?Saša píše:a když k té červené LED zapojíš "samovybuzovací "bzučak (třeba KP121)tak to bude i s akustickou signalizací
Mě jedno vylepšení napadlo, co takhle s tím přes nějaký relé spínat el. ventilátor chladiče? Tj. dvojí dvojí jištění proti uvaření motoru, případně trojí, ještě s ručním spínačem.Saša píše:...a není na něm co vylepšit...
Tohle zařízení by mělo bejt povinný pro stodvacítky
21113 >>> 21113 >>> 21113
Komu není rady, tomu není pomoci.
Komu není rady, tomu není pomoci.
Mno, horní větev je sice na 8V, ale čert to vemSaša píše:Acibuk:Ktomu schématu -vynech celou "horní "větev (5volt) vynech D2,místo D1 dej zenerku 15v, C1 zviš na 1000mikro a za pojistku odpor 10 ohm/1W a k C4 paralelne zenerku 5V/1,3W
Jen nevím je li to dobrý nápad s tou LM317 (spolehlivost)už sem jich dost měnil.
A dále - ano, od alternátoru a při startování se objevují vysokonapěťové špičky, které mohou elektronické zařízení zničit. Jako ochranu bych zařadil před stabilizátor obousměrný transil pro napětí cca 15V - třeba P6KE15CA nebo lépe na cca 22V - BZW06-19B (stabilizátor LM317 vydrží až 30V, ovšem špičky nevyfilrtuje). Připojit paralelně k diodě D1. D1 je tam pak sice trošku zbytečná, ovšem pokud napětí vzroste na delší dobu na hodnotu větší než je dimenzován transil, transil se spálí. Dioda ne. Transil pouze filtruje špičky, není stavěn na dlouhodobé zatížení.
P.S. Malý doplněk: před celé zapojení bych dal ještě sériově diodu, aby filtrační kondenzátor fungoval pouze pro tento obvod ane pro celé auto. Klesl by jeho účinek.
Naposledy upravil(a) Vašátor dne ned srp 12, 2007 16:59, celkem upraveno 1 x.
Vašátor / TŘI SESTRY <III> LADA GANG / osa Brno - Plzeň / cituji "ladaklub je jen náhodně zformovaná banda hovad"
http://www.classic-oldtimer.cz _______ http://ladaauto.wz.cz _______ http://tatry.kvalitne.cz/
http://www.classic-oldtimer.cz _______ http://ladaauto.wz.cz _______ http://tatry.kvalitne.cz/
No v spomínaném zapojení to bzučet bude stále ale je možná úprava (přes kondenzátor cca 1000mikro) tak si to jen zabzučí a dost.zelvotron píše:Nevím jestli to není hloupej dotaz
A s tím vylepšením ? zapojení už nejde vylepšit - lze k němu ale ledacos připojit fantaziji se meze nekladou i relé spínající ventilátor.
O-OU blbě jsem čumělVašátor píše:Mno, horní větev je sice na 8V, ale čert to vem
no, kluci, tak já si dodělám elmag. otevírání kufru a pak na to vlítnu:)
zde
Kua vsecko hraje pro ty podnikatelse zazobane prasata ....
Tak a už zbývá jen ten Jelen a můžeme vytáhnout oponu.
Dostal ste Bludišťáka!
Klikněte zde pro zobrazení.
Kua vsecko hraje pro ty podnikatelse zazobane prasata ....
Tak a už zbývá jen ten Jelen a můžeme vytáhnout oponu.
Dostal ste Bludišťáka!
Klikněte zde pro zobrazení.
- Laďuša
- Příspěvky: 12140
- Registrován: stř lis 09, 2005 22:06
- Bydliště: Klatovy / Plzeň
- Kontaktovat uživatele:
Teda, se všema těma úpravama to už snad musí bejt perpetum mobile... 
Člen LKCS; Honorowy klubowicz LKP [ELITE 5000]
Chatka 12 forever
►Stodolní II◄
Estonian-czech crazy night
Uctívač Vana Tallinnu. Propāns-butāns!
Osa Klatovy-Plzeň-Brno
Tři sestry <|||> Ladagang
°Expedice Eesti 2010°
Dva PoJeBy ze Skašova
Haben Sie Bratwurst?
keréklampás 
Chatka 12 forever
Osa Klatovy-Plzeň-Brno
Dva PoJeBy ze Skašova
Haben Sie Bratwurst?
on se snazi splnit si sen ze bude met v aute moderni technologie. akorat nema na to aby k tomu dodal i "moderni" zevnejsekLaďuša píše:Teda, se všema těma úpravama to už snad musí bejt perpetum mobile...
E36 330i coupe skoro Alpina, Mauritiusblau Metallic - Crash Packet
Dokud karu nerozdelas, nevis o ni nic
Chatka 12 forever
Buková Drift Challenge Team
Romania team 2009
Dokud karu nerozdelas, nevis o ni nic
Chatka 12 forever
Buková Drift Challenge Team
Romania team 2009
Mě se LADA kombík líbí a kdybych ho znovu nechtěl tak bych nedělal GO která bude stát víc než kdejaké dobré ojeté auto ze západu !
Chtěl sem si koupit VOLVO 850 combi ale vyhrála LADA!!! Prostě klasika .Zadní náhon a spolehlivost.
Chtěl sem si koupit VOLVO 850 combi ale vyhrála LADA!!! Prostě klasika .Zadní náhon a spolehlivost.
VAZ 2102 r.v.74 1984-1997 "Legenda"
VAZ 21043 r.v.90 1996-White Lady - nyní v GO. VAZ 21044 r.v.96 2007-(muzeum koroze)
VAZ 2106 r.v.78 2008-a dál...
VAZ 2105 r.v.87 12/2012-Rudý dělník
Nikdy neříkejte že to nejde,protože se v zápětí objeví někdo kdo neví že to nejde a udělá to!
VAZ 21043 r.v.90 1996-White Lady - nyní v GO. VAZ 21044 r.v.96 2007-(muzeum koroze)
VAZ 2106 r.v.78 2008-a dál...
VAZ 2105 r.v.87 12/2012-Rudý dělník
Nikdy neříkejte že to nejde,protože se v zápětí objeví někdo kdo neví že to nejde a udělá to!
-
hornak.active.sound
Sežeňte si tachometr z vozu Toyota Celica-Supra ... to je teprv mazec 
Vašátor / TŘI SESTRY <III> LADA GANG / osa Brno - Plzeň / cituji "ladaklub je jen náhodně zformovaná banda hovad"
http://www.classic-oldtimer.cz _______ http://ladaauto.wz.cz _______ http://tatry.kvalitne.cz/
http://www.classic-oldtimer.cz _______ http://ladaauto.wz.cz _______ http://tatry.kvalitne.cz/
- Marek89
- Příspěvky: 1818
- Registrován: úte úno 20, 2007 17:45
- Bydliště: Čaňa, KE - Okolie
- Kontaktovat uživatele:
palubka a la Knight Rider.
Lada 2105
Vaz náš, ktorý si vyvarený
roztoč sa opäť kolesa tvoje,
buď jazda Tvoja na všetkých diaľniciach
a cestach, odpusť nám naše úpravy ako
i my odpúštame Tvoje neduhy a neuved nás
do pokušenia prejsť na inú značku a zbav
nás všetkých protivných techinkov STK.
NATURAL!
Vaz náš, ktorý si vyvarený
roztoč sa opäť kolesa tvoje,
buď jazda Tvoja na všetkých diaľniciach
a cestach, odpusť nám naše úpravy ako
i my odpúštame Tvoje neduhy a neuved nás
do pokušenia prejsť na inú značku a zbav
nás všetkých protivných techinkov STK.
NATURAL!